Домашен мини трактор за дома
Тракторът е незаменима селскостопанска техника за оран, засаждане на семена и реколта. Особено тази техника е в търсенето в селото, сред собствениците на големи лични парцели. Цената на мини тракторите в производителността е доста висока. Дори ново китайско оборудване, което понякога не е достъпно за всички. Следователно, все повече и повече майстори на дома се опитват да направят малък трактор самостоятелно, като използват наличните материали.
съдържание
- 1 Избор на двигател за домашен трактор
- 2 Какво да направите рамка
- 3 Какво да направите шасито
- 4 Плюс инсталационна хидравлика
- 5 Какво е PTO?
- 6 Осъществяване на триточкова връзка
- 7 Избор и монтаж на спирачки и съединители
- 8 Инсталиране на кормилното управление
- 9 Как да направите кабина за минитрактор
- 10 Нюансите на производството на верижен трактор
Избор на двигател за домашен трактор
Ако решите да сглобите мини трактор със собствените си ръце, първо трябва да изберете захранващо устройство за него. Тъй като последните често се използват ZID двигател, Това е четиритактов уред с обем от 0,52 литра. и с капацитет 4,5 л / сек, което е подходящо за обработка на 2-3 хектара земя. Двигателят е лесен за поддръжка, така че често се инсталира на различни домашно приспособление, освен това е лесно да се купи от интернет.

Друга възможност за домашно е двигател UD-25, Това е двуцилиндров възел с капацитет от около 12 л / сек и обем от 0,42 л. Въпреки че този тип двигател отдавна е преустановен, има голям брой оферти за продажба на това устройство в Интернет. Можете да го купите за около 5000 - 8000 рубли.

Често в производството на самостоятелно изработени трактори магьосник използва мотори от автомобили. Например, можете да намерите мини трактори с двигателя на Ока.


Този двигател е с капацитет 29.3 л / сек и обем 0.649 литра. В действителност, това е VAZ двигател (VAZ 21083), само в лека версия, тъй като има 2 пъти по-малко тегло. Отличителна черта на двигателя от Oka е ниският пробег на газ и висока ефективност.
По-скъп вариант е двигател от "Лада", Моторите на автомобилната линия VAZ имат мощност от 59 л / сек (VAZ 2101) и по-висока. Трактор с двигател VAZ е достатъчно мощно устройство, което може да се справи с почти всяка селскостопанска работа.


Най-лесно е за собствениците на мотоблокове да произвеждат мини трактор за домакинство, тъй като това устройство вече разполага с всички необходими контролни блокове. Остава само да се направи подходяща рамка, а тракторът е готов.

Какво да направите рамка
Сглобяването на минитрактор винаги започва с производството на рамката. Рамката на минитрактор служи като основа, върху която са фиксирани всички компоненти и части от това устройство. Рамката трябва да е достатъчно здрава и същевременно не много тежка. Обикновено се прави метален ъгъл, профилирана тръба или канал, Частите се свързват чрез заваряване. Рамката може да бъде интегрална или да се състои от две части.
Твърда рамка направете най-лесните. Достатъчно е да готвите правоъгълник от канал или ъгъл. Размерите на рамката се изчисляват въз основа на размерите на двигателя, скоростната кутия и други възли.

Също така сред собствениците на лични парцели са много популярни мини-трактори 4x4.Този минитрактор за задвижване на всички колела с разчупваща се рамка, Думата "задвижване на всички колела" означава, че оста е задвижвана от двете оси, отпред и отзад. Пример за такава рамка, направена от канал номер 10, е показана на следващата снимка.

Рамков възел на фрактурата най-често направени от задвижващия вал на автомобил, например от GAZ-52.
Основното предимство на самостоятелно изработения трактор с разчупваща се рамка е малък радиус на завиване на уреда. Благодарение на високата си маневреност, тракторът за счупване се използва успешно в малки площадки, където завъртането на мини трактор със здрава рамка ще бъде трудно.
По-долу са показани чертежите на рамката, свързани с панта.


Какво да направите шасито
За да се монтира минитрактор, се изисква да се подготви неговата подвижна предавка. Тя включва колела, предни и задни оси, трансмисионни елементи.
При избора на колела за минитрактор трябва да обмисли използването на последното. Ако устройството е конструирано да носи и натоварва товари, тогава ще е достатъчно диаметър на диска от 16 инча. При използване на трактора в полето е по-добре да се използват по-масивни колела с дискове с диаметър от 18 до 24 инча.
Ако задвижващата ос на задния мост в трактора е предният лъч е направен достатъчно просто.
- Необходимо е да се подготвят 2 кормилни колани от автомобила VAZ Classic.
- От профилната тръба (квадрат 40х40 мм) се изрязва необходимата дължина на парчето. Широчината на габарита ще зависи от дължината на този лъч.

- Освен това, стелажите са заварени към тази тръба от ъглите 35х35 мм. Корпусите на волана ще бъдат прикрепени към тях. Биподът не е необходимо да се изключва - това е полезно при монтажа на кормилния механизъм.

- Скобите са заварени към ъглите, в които са монтирани сачмените лагери.

- Предният лъч на минитрактор има и централен люлеещ механизъм. В този случай той, заедно с пресечката, е изваден от колата UAZ.

За да направите домашна предна ос, както и задната му колега за задвижване на всички колела, ще трябва да вземете 2 идентични шасита, например от автомобил VAZ или Moskvich, и да ги съкратите. Как да съкратите моста от колата VAZ, можете да научите от това видео.
Това е важно! Мостовете трябва да имат същата предавка, със същото предавателно отношение. В противен случай предните и задните колела ще се въртят при различни скорости, когато тракторът се движи.
Тъй като мостовете вече имат вграден механизъм за предаване на въртеливо движение върху оста на колелата, няма да е необходимо да се произвежда домашна предавателна кутия.
Плюс инсталационна хидравлика
Хидравликата на мини трактора е инсталирана, за да се осигури функционирането на някои от нейните механизми и да се улесни управлението на това устройство. Уредът с инсталирана хидравлика има своите предимства.
- Машината става лесна за шофиране. Колелото може да бъде усукано, почти без усилие, с едната ръка.
- Хидравликата позволява използването на различни приставки.
- Използването на хидравлика ви позволява да подобрите спирачната система. Благодарение на хидравличните цилиндри, монтирани на уреда, уредът се спира незабавно.
Можете да направите хидравлика на минитрактор, ако закупите готово направена система в магазин или използвате части от старо селскостопанско оборудване.
Това е важно! При инсталирането на хидравликата на минитрактор трябва да се има предвид, че част от мощността на двигателя ще отиде за поддръжката на този възел. Следователно, при трактори с нискоенергийни двигатели, инсталирането на хидравлика няма да направи нищо добро.
Какво е PTO?
Приемникът за задвижване е проектиран да задейства различни селскостопански машини, свързани с мини трактор, например различни резачки за оран, картофени косачки, косачки, снегопочистващи машини и др.

PTO може да бъде като зависими и независими, В първия случай валът се задвижва от предавката, предавайки въртеливо движение на колелата. Веднага след спиране на колелата, ППО спира да се върти. Независимият издавателен вал получава ротация от коляновия вал на двигателя. Ето защо, колкото по-висока е скоростта на двигателя, толкова по-бързо валът се върти.
Освен това има трактори с Синхронен тип на ПТ, Скоростта на въртене на синхронния вал зависи пряко от предавателното отношение на предавката на движещ се трактор. Синхронизиране на движението и въртенето се изисква, когато устройството е в действие със сеитбено оборудване.
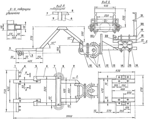
Осъществяване на триточкова връзка
Използва се теглич връзки към трактора на допълнително оборудванеНапример, плуг.

Тегличът трябва да може да се движи както в хоризонталната, така и във вертикалната равнина, В първия случай, мобилността помага да се намали обхватът на дюзата при таксиране.Необходимо е вертикално задвижване на окачването за спускане на оборудването в работно състояние или за повдигане до транспортно положение.
Включването на минитрактор е направено от различни части, взети от стари селскостопански машини. Описание на това как да направите триточков шарнир вкъщи е доста трудно. Поради това би било по-добре да използвате следното видео, който показва размерите на всички части на арматурното табло.
Избор и монтаж на спирачки и съединители
Спирачките трябва да бъдат монтирани на задната колооста. Най-лесно да се вземе готови блокове от колата UAZ, Спирачните накладки трябва да се монтират върху дисковете на колелата и устройствата за управление трябва да се поставят върху педала или лоста, монтиран в кабината.
За да монтирате съединителя на домашен мини трактор, можете да използвате и готовата опция от всяка кола. Например, можете да използвате Захват на колана от Москвич или UAZ.
Устройството на съединителя е прикрепено към предавателната кутия, също така от каквато и да било кола. Как да инсталирате съединителя, можете да видите това видео.
Инсталиране на кормилното управление
Трудно е да се произвежда кормилния механизъм независимо и по принцип няма смисъл, тъй като всички детайли могат да бъдат взети от всяка кола.
Следва диаграма, показваща как е инсталирана стандартна кормилна система, инсталирана на повечето самоходни превозни средства.

При монтиране на кормилния механизъм кормилният вал с предавка е свързан с двупосочния двигател, разположен върху кормилната част на коляновия вал, монтиран на предния лъч (производството на лъча е разгледано по-горе).
Как да направите кабина за минитрактор
Ако през летния период е възможно да се работи върху минитрактор без кабина, тогава с началото на есенно-зимния период използването на уреда става доста неудобно или изобщо невъзможно. Следователно, занаятчиите се опитват да събират трактора с кабини, за да използват тази техника през цялата година.
Кабина за направа на домашно оборудване листова стомана съгласно предварително изготвен чертеж. Като основа за изчисления можете да вземете кабината от трактора MTZ. Следващата снимка показва чертеж, въз основа на който можете сами да направите кабината.

Кабината е направена по следния начин.
- На първо място, трябва да съберете рамка от дървени ленти според размерите на чертежа.
- Освен това, в зависимост от размерите на дървените части на рамката, се изрязва метална профилна тръба. Всички части са свързани чрез заваряване.
- Заварената конструкция е поставена на земята с покрив и държачите за стъкло са заварени в кабината.
- Покривът е изработен от листова стомана 1 мм. Фрагментът може да бъде изрязан от мелницата и заварен до горната част на кабината.

- Подът и страните на кабината са изработени от листова стомана с дебелина 2 мм.
- Рамката на вратата също е заварена от профилната тръба. За автоматично затваряне на вратите на рамката можете да монтирате газови асансьори.
- След монтирането на стъклената кабина може да бъде облицована с гума от пяна и покрита с изкуствена кожа.
- Кабината е инсталирана на рамката, на предварително подготвеното за нея място.
По принцип, за да разберете по-добре как се прави ръчно мини-трактор, можете да го гледате видео, един вид ръководство за начинаещи.
Нюансите на производството на верижен трактор
Самостоятелно изработеният минитрактор е техника, чиято основна особеност е висока маневреност и добра маневреност, Също така, тракторът на пистата създава минимално налягане върху почвата, което не може да се каже за колесния му колесник.
За да направите минирактор за робот, ще ви трябва следните структурни елементи.
- Frame. Тя е направена от профилна тръба или канал.
- Engine. За тракторен компактен трактор е по-добре да използвате дизелов двигател.
- Задвижваща ос Както при производството на колесен трактор, за гъсеница може да използвате и готов мост от стара кола, която трябва да бъде съкратена.
- Скоростна кутия Идеалният вариант би бил кутия от GAZ-53.
- Съединител. Поставете съединителя от GAZ-52.
- Гъсеници. Те са изработени от гуми от колела от голямо оборудване, например от трактор.
За производството на писти Трябва да вземете 2 гуми от трактора и да отрежете страничните части.След това тези гуми се поставят върху колелата, монтирани върху рамката, както е показано на следващата снимка.

Така че тракторът може да се обърне, на задната ос трябва да инсталирате диференциала, който ще изключи дясното или лявото колело от устройството. Също така, всяко колело трябва да бъде оборудвано със спирачка, която се контролира отделно. Когато натиснете педала на спирачката и включите диференциала, едно колело на оста спира и обратното продължава да се върти. Поради това тракторът се върти в правилната посока.

/rating_off.png)


